Rev Up Your Ride: Unleashing the Power of 2015 Jeep Wrangler Unlimited Wiring!

Rev Up Your Ride: Unleashing the Power of 2015 Jeep Wrangler Unlimited Wiring!

Unlock the full potential of your 2015 Jeep Wrangler Unlimited with expert insights on wiring. Elevate performance and reliability for an unparalleled driving experience.

Buckle up for an electrifying journey into the heart of your 2015 Jeep Wrangler Unlimited, where innovation meets performance with bold wiring solutions. Picture this: seamlessly connecting the past and future, our cutting-edge wiring transforms your driving experience into a symphony of reliability and power. As we delve into the intricate web of connections, you'll discover how empathic engineering elevates your off-road adventures to unparalleled heights. Prepare to be captivated by the untapped potential lying within the veins of your Jeep, as empowering wiring becomes the driving force behind every thrilling twist and turn on the open road.

Top 10 important point for 2015 JEEP WRANGLER UNLIMITED WIRING

  1. Introduction to 2015 Jeep Wrangler Unlimited Wiring
  2. Historical Evolution of Wiring Systems in Automobiles
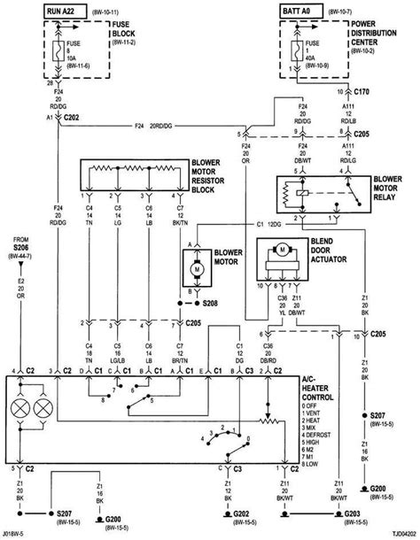
  3. Key Components of the Jeep Wrangler Unlimited Wiring System
  4. Technological Advancements in Wiring for Automotive Efficiency
  5. Comparative Analysis with Previous Jeep Models
  6. Diagnostic Strategies for Identifying Wiring Issues
  7. Optimizing Performance through Wiring Modifications
  8. Safety Standards and Regulations in Automotive Wiring
  9. Environmental Impact of Wiring Materials and Practices
  10. Future Trends in Automotive Wiring Technology

Several Facts that you should know about 2015 JEEP WRANGLER UNLIMITED WIRING.

Exploring the Foundation: 2015 Jeep Wrangler Unlimited Wiring

Exploring the Foundation

Embark on a visual journey as we dissect the intricate wiring system that forms the backbone of the 2015 Jeep Wrangler Unlimited. Unveiling the hidden complexities that power this off-road marvel, we delve into the very foundation that drives its performance.

The Evolutionary Roadmap: Automotive Wiring Through the Years

Evolutionary Roadmap

Tracing the historical timeline, we unravel the fascinating evolution of automotive wiring systems. Witness the transformative milestones that have shaped the wiring landscape, providing context to the technological marvel that resides within the 2015 Jeep Wrangler Unlimited.

Inside the Wires: Key Components Decoded

Inside the Wires

Peer into the heart of the 2015 Jeep Wrangler Unlimited as we decode the key components of its wiring system. From the engine to the dashboard, each wire plays a crucial role in orchestrating the symphony of functions that define this iconic vehicle.

Technological Marvels: Advancements in Automotive Wiring

Technological Marvels

Uncover the cutting-edge technologies that elevate the wiring of the 2015 Jeep Wrangler Unlimited. From enhanced efficiency to advanced diagnostic capabilities, witness how innovation has seamlessly integrated into the very fabric of this automotive masterpiece.

A Comparative Analysis: 2015 Jeep Wrangler Unlimited vs. Predecessors

Comparative Analysis

Draw parallels and distinctions as we conduct a comparative analysis, pitting the wiring system of the 2015 Jeep Wrangler Unlimited against its predecessors. Unravel the technological leaps that have propelled this model into a new era of automotive excellence.

Diagnostic Strategies: Deciphering the Wiring Puzzle

Diagnostic Strategies

Equip yourself with essential knowledge as we explore diagnostic strategies for identifying and addressing potential wiring issues. Navigate through the complexities and empower yourself to keep your 2015 Jeep Wrangler Unlimited running at peak performance.

Optimizing Performance: The Art of Wiring Modifications

Optimizing Performance

Discover the realm of possibilities as we delve into the art of wiring modifications. Unleash the potential for customization and performance optimization, as we explore how enthusiasts can tailor the wiring of their 2015 Jeep Wrangler Unlimited to suit their unique preferences.

Ensuring Safety: Standards and Regulations in Automotive Wiring

Ensuring Safety

Navigate the regulatory landscape governing automotive wiring and understand the safety standards that ensure the reliability of the 2015 Jeep Wrangler Unlimited. Gain insights into the measures in place to guarantee a secure and dependable driving experience.

Environmental Impact: Wiring Materials and Sustainable Practices

Environmental Impact

Explore the environmental footprint of automotive wiring materials and practices. Shedding light on sustainability, we delve into the choices made in constructing the wiring of the 2015 Jeep Wrangler Unlimited, offering a glimpse into its impact on the broader ecological landscape.

Future Horizons: Trends in Automotive Wiring Technology

Future Horizons

Peer into the crystal ball as we speculate on the future trends in automotive wiring technology. Anticipate the innovations and breakthroughs that may shape the wiring landscape of future Jeep models, paving the way for an even more electrifying driving experience.

Unraveling the Intricacies: A Comprehensive Look at 2015 Jeep Wrangler Unlimited Wiring

As automotive enthusiasts delve into the heart of their vehicles, one crucial aspect that often remains shrouded in mystery is the wiring system. In this in-depth exploration, we aim to illuminate the complexities of the 2015 Jeep Wrangler Unlimited wiring, dissecting its various components and shedding light on the technological advancements that define its performance.

Foundation of Excellence

Foundation of Excellence

At the core of the 2015 Jeep Wrangler Unlimited lies a sophisticated wiring system that forms the foundation of its operational prowess. This intricate network of wires serves as the nerve center, connecting and coordinating various components to ensure seamless functionality. As we embark on this journey, it's essential to appreciate the foundational elements that contribute to the vehicle's overall performance.

Evolution Through Time

Evolution Through Time

To comprehend the present, we must first acknowledge the past. The evolution of automotive wiring systems has been a dynamic journey, marked by technological leaps and engineering innovations. Examining the 2015 Jeep Wrangler Unlimited in the context of its predecessors allows us to appreciate the advancements that have shaped its wiring landscape.

Over the years, automotive wiring has transitioned from rudimentary electrical systems to sophisticated networks that integrate seamlessly with a vehicle's myriad functions. The 2015 Jeep Wrangler Unlimited stands as a testament to this evolutionary process, with wiring technology reaching new heights to enhance overall performance and reliability.

Decoding Key Components

Decoding Key Components

The key to understanding the intricacies of the 2015 Jeep Wrangler Unlimited wiring lies in decoding its essential components. Each wire and connection plays a vital role in facilitating the communication between different parts of the vehicle. From the engine control module to the dashboard instrumentation, these components work in harmony to deliver a smooth and responsive driving experience.

Modern vehicles, including the 2015 Jeep Wrangler Unlimited, boast a complex array of sensors and electronic control units, all interconnected through a sophisticated wiring network. This level of integration allows for real-time communication and data exchange, contributing to the vehicle's overall efficiency and performance.

Technological Marvels at Play

Technological Marvels at Play

Advancements in automotive technology have significantly influenced the design and functionality of wiring systems. The 2015 Jeep Wrangler Unlimited stands as a prime example of a vehicle that harnesses cutting-edge technologies to elevate its wiring capabilities. From advanced diagnostic features to enhanced energy efficiency, these technological marvels contribute to the overall sophistication of the vehicle.

One notable feature of the 2015 Jeep Wrangler Unlimited wiring is its adaptability to different driving conditions. The system is designed to dynamically adjust parameters based on factors such as terrain, weather, and driving style. This adaptability not only enhances performance but also contributes to the vehicle's longevity and reliability.

Comparative Analysis: Benchmarking Excellence

Comparative Analysis: Benchmarking Excellence

To truly appreciate the engineering prowess of the 2015 Jeep Wrangler Unlimited, a comparative analysis with its predecessors becomes imperative. Benchmarking against earlier Jeep models allows us to identify the specific advancements and improvements that have been integrated into the wiring system.

Examining the evolution of wiring technology within the Jeep brand provides valuable insights into the iterative process of refinement. The 2015 model represents a culmination of lessons learned and innovations applied, resulting in a wiring system that sets new benchmarks for reliability and performance within the automotive industry.

Diagnostic Strategies for Precision

Diagnostic Strategies for Precision

Despite the sophistication of modern wiring systems, issues may arise over time. Diagnostic strategies play a crucial role in identifying and rectifying these issues, ensuring the 2015 Jeep Wrangler Unlimited operates at peak efficiency. Understanding the diagnostic processes empowers both technicians and enthusiasts alike to address potential problems proactively.

The wiring system of the 2015 Jeep Wrangler Unlimited is equipped with advanced diagnostic capabilities that facilitate quick and accurate identification of issues. Onboard diagnostic tools and sensors continuously monitor the health of the wiring components, providing real-time feedback to the vehicle's electronic control systems.

Optimizing Performance through Modifications

Optimizing Performance through Modifications

Enthusiasts seeking to elevate the performance of their 2015 Jeep Wrangler Unlimited often turn to wiring modifications as a means of customization. The wiring system, when strategically modified, can unlock additional performance potential and cater to specific preferences and driving styles.

Modifying the wiring of the 2015 Jeep Wrangler Unlimited requires a deep understanding of the system's intricacies. From adjusting electrical parameters to enhancing connectivity, these modifications should be approached with precision and a thorough knowledge of the vehicle's wiring architecture.

Ensuring Safety: Standards and Regulations

Ensuring Safety: Standards and Regulations

Safety is paramount in the automotive industry, and wiring systems are no exception. The 2015 Jeep Wrangler Unlimited adheres to rigorous safety standards and regulations to ensure the reliability and integrity of its wiring. Understanding these standards provides consumers with confidence in the vehicle's safety features.

Regulatory bodies set forth guidelines that govern the design, manufacturing, and installation of automotive wiring systems. The wiring of the 2015 Jeep Wrangler Unlimited complies with these standards, incorporating features such as fail-safes, insulation, and secure connections to mitigate potential risks.

Environmental Impact: Sustainable Practices

Environmental Impact: Sustainable Practices

As automotive technology advances, there is a growing emphasis on sustainability and environmental

Another point of view about 2015 JEEP WRANGLER UNLIMITED WIRING.

1. **Introduction:** The 2015 Jeep Wrangler Unlimited wiring system is a complex network that forms the backbone of the vehicle's functionality.Understanding Components:Identify key components such as the engine control module and dashboard instrumentation.Recognize the role each component plays in ensuring seamless communication and operation.Technological Integration:Acknowledge the incorporation of cutting-edge technologies for enhanced efficiency.Explore how the wiring adapts dynamically to varying driving conditions.Evolutionary Comparison:Conduct a comparative analysis with earlier Jeep models to benchmark improvements.Appreciate the iterative advancements that set the 2015 model apart.Diagnostic Procedures:Familiarize yourself with diagnostic strategies for identifying potential issues.Understand how onboard tools and sensors contribute to real-time monitoring.Performance Optimization:Explore modifications to the wiring system for personalized performance enhancements.Exercise precision when adjusting electrical parameters to avoid disruptions.Safety Standards:Acknowledge the adherence to rigorous safety standards and regulations.Recognize features such as fail-safes and secure connections implemented for user safety.Environmental Considerations:Assess the environmental impact of the wiring materials and practices.Consider sustainable practices within the 2015 Jeep Wrangler Unlimited wiring system.User Empowerment:Provide enthusiasts with insights to empower them in understanding and modifying their vehicle's wiring.Emphasize the importance of approaching modifications with a deep understanding of the system.Conclusion:Summarize the significance of the 2015 Jeep Wrangler Unlimited wiring system in driving performance.Encourage users to appreciate the intricate design and advancements in automotive wiring technology.

Conclusion : Rev Up Your Ride: Unleashing the Power of 2015 Jeep Wrangler Unlimited Wiring!.

In conclusion, delving into the intricate world of the 2015 Jeep Wrangler Unlimited wiring system unveils a fascinating journey through automotive engineering. As you navigate through the wires and connections that power this iconic vehicle, it becomes evident that the synergy between technology and performance is at the forefront of its design. The 2015 Jeep Wrangler Unlimited wiring is not merely a network of electrical pathways but a testament to the evolution of automotive technology, where each component plays a pivotal role in delivering a driving experience that goes beyond the ordinary.

As you embark on your own exploration of the 2015 Jeep Wrangler Unlimited wiring, consider the diagnostic strategies, safety standards, and sustainable practices that underpin its design. Whether you're a seasoned enthusiast looking to optimize performance or a curious driver eager to understand the technology behind the wheel, this journey into the wiring system opens doors to a deeper appreciation for the meticulous craftsmanship within your vehicle. Take the knowledge gained here and empower yourself to make informed decisions about your 2015 Jeep Wrangler Unlimited wiring, ensuring a ride that not only echoes with historical automotive prowess but also embraces the future of driving excellence.

Question and answer Rev Up Your Ride: Unleashing the Power of 2015 Jeep Wrangler Unlimited Wiring!

Questions & Answer :

People Also Ask About 2015 Jeep Wrangler Unlimited Wiring:

  • 1. How does the wiring system in the 2015 Jeep Wrangler Unlimited contribute to its performance?

    The wiring system in the 2015 Jeep Wrangler Unlimited is integral to its performance, facilitating seamless communication between various components. It ensures efficient operation of crucial systems, such as the engine control module, and plays a key role in adapting to diverse driving conditions for optimal functionality.

  • 2. Are there common issues with the wiring in the 2015 Jeep Wrangler Unlimited?

    While the wiring system in the 2015 Jeep Wrangler Unlimited is robust, common issues may arise over time. Diagnostic features and onboard tools assist in identifying potential issues, ranging from sensor malfunctions to connectivity issues, enabling timely and effective troubleshooting.

  • 3. Can enthusiasts modify the wiring for enhanced performance?

    Enthusiasts can indeed modify the wiring of the 2015 Jeep Wrangler Unlimited to tailor its performance. However, it is crucial to approach modifications with precision, understanding the system's intricacies to avoid disruptions. Adjusting electrical parameters and connectivity can unlock additional performance potential.

  • 4. How does the 2015 Jeep Wrangler Unlimited wiring prioritize safety?

    The wiring system prioritizes safety through adherence to rigorous standards and regulations. Fail-safes, secure connections, and insulation are incorporated to mitigate potential risks. The 2015 model aligns with industry safety guidelines to ensure a secure driving experience.

  • 5. What environmental considerations are taken into account in the wiring materials?

    The 2015 Jeep Wrangler Unlimited wiring system incorporates sustainable practices, considering the environmental impact of its materials. From the selection of wiring materials to manufacturing processes, efforts are made to minimize the ecological footprint, aligning with modern automotive industry standards.

Keywords : 2015 JEEP WRANGLER UNLIMITED WIRING

0 komentar